MZR-CD – diagnoza układu podciśnienia
Witam Szanownych kolegów.
W związku z chwilą wolnego postanowiłem ponownie podjąć walkę z układem podciśnienia. Przy pierwszych działania w układzie podciśnienia na dzień dobry zostały wymienione wszystkie węże podciśnienia w miejsce oryginalnych (każdy po kolei) oraz standardowe czyszczenie zaworu EGR.
Ponieważ czułem niedosyt oraz wyskakujące ponownie błędy typu P0401 i P0404 przestały być już zabawne wziąłem się za ponowne działania. Sprawdzone zostały wszystkie elektrozawory (SOLENOID'y) jak i wartości podciśnienia powodujące pracę poszczególnych elementów ( 4/8 kolektor dolotowy, gruszka turbiny i siłownik zaworu wlotowego 30/100%) Dodatkowo sprawdzone ciśnienie na pompie vacum. Wszystko pięknie książkowo. W między czasie dorwałem laptopa a że jazdy wakacyjnej było dużo to forscan zrzucał dane w locie EGRV, EGRA, EGRV2 które odpowiadają za pracę EGRu, Wyrocznią o błędnej pracy układu podciśnienia były wyniki czujnika EGR VP, V który non stop pokazuje napięcie 0,46. On też został sprawdzony przy wyłączonym silniku, zapłon ON i po podaniu podciśnienia pompką ręczną pięknie pracuje w zakresie od 0.46V do 5V. To mnie ucieszyło. Więc do meritun.
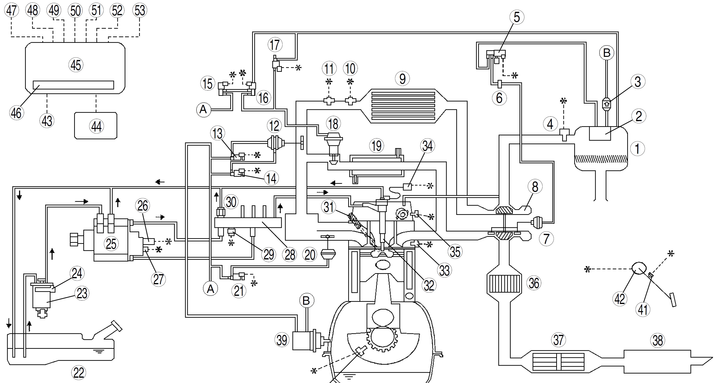
Poniżej znajduje się oryginalny schemat układu podciśnienia oraz połączenie u mnie w aucie. W niebieskim kwadracie zaznaczyłem najprawdopodobniej błędne połączenie. W moim przypadku po przeanalizowaniu stanów pracy w.w zaworów EGR nie ma prawa się ruszyć i wyrzuca błędy. Natomiast w oryginalnym ustawieniu węży biorąc pod uwagę wartości z forscan'a EGR powinien pracować.
Zwracam się z prośbą o sugestie w tym temacie i podpowiedzi.
Pozdrawiam.
Zapomniałem dodać, że w momencie kiedy PCM wyrzuci błędy P0401 lub P0404 wskazania EGRA oraz EGRV w programie forscan przestają być odczytywane – wartość ich wynosi 0,00%. Dopiero po resecie kodów wartości są ponownie odczytywane.
Dopisano 1 wrz 2015, 13:53:
Do Jerzyk'a
Ciśnienia na pompie vacum sprawdzasz wpinając się manometrem w przewód idący do podciśnienia wspomagania pompy hamulcowej. Wartości przy 1270obr/min to 66,6 kPA – 0,66 bar lub większe oraz przy 2450 obr/min powinno być 93,3 kPa – 0,93 bar lub więcej. Pomiaru dokonujesz przez minimum 8 sekund. A teraz co do siłownika sterowania turbiną. Serwisówka podaje -14,5 kPa czyli -0,14 bar i wtedy siłownik ma się zacząć ruszać, a całkowity ruch ma być przy -44,9 kPa czyli -0,449 bar. Czyli na chłopski rozum, może a nie musi być identyczne ciśnienie. Pozdro
Dopisano 1 wrz 2015, 14:00:
Do Berrt
Elektrozawory powinny być zamocowane dokładnie pod wysprzęglikiem. Dolna cześć silnika, w linii zawór erg pod wysprzęglikiem. Ciężko z dojściem, ja przy wymianie samych wężyków ściągałem puchę filtra + podstawkę, do tego rury od turbo, gumowy wąż łączący puchę z dolotem. Nie wiem jak od dołu bo nie mam kanału. W sobotę powinienem jeszcze raz dobierać się tych elektrozaworów więc postaram się wrzucić fotkę. pozdro
W związku z chwilą wolnego postanowiłem ponownie podjąć walkę z układem podciśnienia. Przy pierwszych działania w układzie podciśnienia na dzień dobry zostały wymienione wszystkie węże podciśnienia w miejsce oryginalnych (każdy po kolei) oraz standardowe czyszczenie zaworu EGR.
Ponieważ czułem niedosyt oraz wyskakujące ponownie błędy typu P0401 i P0404 przestały być już zabawne wziąłem się za ponowne działania. Sprawdzone zostały wszystkie elektrozawory (SOLENOID'y) jak i wartości podciśnienia powodujące pracę poszczególnych elementów ( 4/8 kolektor dolotowy, gruszka turbiny i siłownik zaworu wlotowego 30/100%) Dodatkowo sprawdzone ciśnienie na pompie vacum. Wszystko pięknie książkowo. W między czasie dorwałem laptopa a że jazdy wakacyjnej było dużo to forscan zrzucał dane w locie EGRV, EGRA, EGRV2 które odpowiadają za pracę EGRu, Wyrocznią o błędnej pracy układu podciśnienia były wyniki czujnika EGR VP, V który non stop pokazuje napięcie 0,46. On też został sprawdzony przy wyłączonym silniku, zapłon ON i po podaniu podciśnienia pompką ręczną pięknie pracuje w zakresie od 0.46V do 5V. To mnie ucieszyło. Więc do meritun.
Poniżej znajduje się oryginalny schemat układu podciśnienia oraz połączenie u mnie w aucie. W niebieskim kwadracie zaznaczyłem najprawdopodobniej błędne połączenie. W moim przypadku po przeanalizowaniu stanów pracy w.w zaworów EGR nie ma prawa się ruszyć i wyrzuca błędy. Natomiast w oryginalnym ustawieniu węży biorąc pod uwagę wartości z forscan'a EGR powinien pracować.
Zwracam się z prośbą o sugestie w tym temacie i podpowiedzi.
Pozdrawiam.
Zapomniałem dodać, że w momencie kiedy PCM wyrzuci błędy P0401 lub P0404 wskazania EGRA oraz EGRV w programie forscan przestają być odczytywane – wartość ich wynosi 0,00%. Dopiero po resecie kodów wartości są ponownie odczytywane.
Dopisano 1 wrz 2015, 13:53:
Do Jerzyk'a
Ciśnienia na pompie vacum sprawdzasz wpinając się manometrem w przewód idący do podciśnienia wspomagania pompy hamulcowej. Wartości przy 1270obr/min to 66,6 kPA – 0,66 bar lub większe oraz przy 2450 obr/min powinno być 93,3 kPa – 0,93 bar lub więcej. Pomiaru dokonujesz przez minimum 8 sekund. A teraz co do siłownika sterowania turbiną. Serwisówka podaje -14,5 kPa czyli -0,14 bar i wtedy siłownik ma się zacząć ruszać, a całkowity ruch ma być przy -44,9 kPa czyli -0,449 bar. Czyli na chłopski rozum, może a nie musi być identyczne ciśnienie. Pozdro
Dopisano 1 wrz 2015, 14:00:
Do Berrt
Elektrozawory powinny być zamocowane dokładnie pod wysprzęglikiem. Dolna cześć silnika, w linii zawór erg pod wysprzęglikiem. Ciężko z dojściem, ja przy wymianie samych wężyków ściągałem puchę filtra + podstawkę, do tego rury od turbo, gumowy wąż łączący puchę z dolotem. Nie wiem jak od dołu bo nie mam kanału. W sobotę powinienem jeszcze raz dobierać się tych elektrozaworów więc postaram się wrzucić fotkę. pozdro

- Od: 22 mar 2013, 17:08
- Posty: 30
- Skąd: Kraków
- Auto: Mazda 6 Exclusive 2004
GG 2.0L Diesel 136 KM RF-5C
Czy przy silniku pracującym na biegu jałowym podciśnienie powinno być zarówno na wężyku przy egr i wężyku wychodzącymi z filtra do wentylacji egr czy jak na jednym jest to na drugim nie będzie.
Dopisano 2 wrz 2015, 16:47:
I jeszcze skąd mogę pobrać tego formacja i jak to później podłączyć pod auto.
Dopisano 2 wrz 2015, 16:48:
Chodziło o forscana
Dopisano 2 wrz 2015, 16:47:
I jeszcze skąd mogę pobrać tego formacja i jak to później podłączyć pod auto.
Dopisano 2 wrz 2015, 16:48:
Chodziło o forscana

- Od: 14 lut 2015, 18:48
- Posty: 6
- Skąd: Elbląg
- Auto: Mazda 6 2.0 CD 2004 136 KM
Dzieki za dane. Masz podłączone według oryginału? Tym, że nie pokazuje ci danych jak PCM wywali byka się nie martw bo wtedy PCM leci z własnych map i może już nie korzystać z egr. Z tego co mi się o uszy obiło to zaworek 15 chyba służy do tzw "otrzepywania się – tak stuka " a zaworki 16 i 17 odpowiedzialne są za pełne otwarcie i częściowe. W obu schematach są duże różnice w podłączeniach. Sprawdź czy jest możliwa zamiana kostek elektrycznych?; może ktoś pomylił?? Też mi się wydaje, że przy podłączeniu z drugiego schematu to nie będzie działać. Bardzo często wężyki pociśnienia są mylone przy podłączeniu. Zamień na 16 górę z dołem. Powodzenia!

- Od: 16 kwi 2015, 16:34
- Posty: 22
- Auto: Mazda 6 RF7J 143HP 2006
Jeszcze auto jeździ z podłączeniem wężyków podciśnienia z drugiego schematu. Co do tego kto to podłączył i kiedy to nie nie mam bladego pojęcia. Notabene wcześniejszy właściciel już tak miał i kontrolki na desce mu się zapalały. Co do tego który Solenoid – elektrozawór działa to. 15 – EGR SOLENOID VALVE od podania podciśnienia. 16 – EGR SOLENOID VALVE od wentylacji i te obydwa działają na zasadzie procentowego otwarcia. Natomiast 17 – EGR Control solenoid valve – on działa na zasadzie ON – OFF. i w momencie pracy na biegu jałowym jest ON czyli nie przepuszcza powietrza/podciśnienia. Natomiast 16 w momencie pracy czyli podania napięcia sterowanego przepuszcza powietrze między króćcem A i B – czyli tymi koło siebie jak widać na schemacie a w momencie braku napięcia lub stanu 0.00% przepuszcza między króćcami A B C. Kostki są ok tego nie będę ruszał. Pozdro.
Dopisano 3 wrz 2015, 17:55:
Kurcze, zamieniłem miejscami wężyki od zaworów i nic to nie dało. Dalej EGR nie pracuje i wyrzuca błąd. Gdzieś jakiś Hohlik musi siedzieć. Wezmę się za to jeszcze raz w weekend.
Pozdrawiam
Dopisano 3 wrz 2015, 17:55:
Kurcze, zamieniłem miejscami wężyki od zaworów i nic to nie dało. Dalej EGR nie pracuje i wyrzuca błąd. Gdzieś jakiś Hohlik musi siedzieć. Wezmę się za to jeszcze raz w weekend.
Pozdrawiam

- Od: 22 mar 2013, 17:08
- Posty: 30
- Skąd: Kraków
- Auto: Mazda 6 Exclusive 2004
GG 2.0L Diesel 136 KM RF-5C
http://www.osaczony.pl/mazda/1749-1E-02G.pdf na stronie 187 masz rysunek jak mają być u ciebie te wężyki. Zobacz czy na puszce filtra powietrza nie pozamieniane. Jak nie pomoże to odepnij podciśnienie będzie po problemie.Poodpięciu podciśnienia zrób kalibracje przepływki.

- Od: 16 kwi 2015, 16:34
- Posty: 22
- Auto: Mazda 6 RF7J 143HP 2006
Dzięki mam już to. Nawet poszedłem dalej dotarłem do poszczególnych schematów części ASO. Ale wracając do tego ze 187 strony i tego co wkleiłem wcześniej a jest to na 156 stronie tego samego pdf'a. Porównaj sobie jak są połączone zawory sterujące przepustnicą o numerach 13 – halff oraz 14 – full. Oraz jak wchodzą do przepustnicy 12. Gdzie góra gdzie dół.
Ja już zgłupiałem. hehehe miłego weekendu 

- Od: 22 mar 2013, 17:08
- Posty: 30
- Skąd: Kraków
- Auto: Mazda 6 Exclusive 2004
GG 2.0L Diesel 136 KM RF-5C
Witam ponownie.
Sorki za opóźnienia. Powoli dochodzę co w trawie piszczy z układem podciśnienia. W miarę możliwości czasowych jak i pogodowych po rozwiązaniu problemu postaram się opisać co i jak z Tym układem podciśnienia. Co było u mnie jakich pomiarów dokonałem etc.
Pozdrawiam
Sorki za opóźnienia. Powoli dochodzę co w trawie piszczy z układem podciśnienia. W miarę możliwości czasowych jak i pogodowych po rozwiązaniu problemu postaram się opisać co i jak z Tym układem podciśnienia. Co było u mnie jakich pomiarów dokonałem etc.
Pozdrawiam

- Od: 22 mar 2013, 17:08
- Posty: 30
- Skąd: Kraków
- Auto: Mazda 6 Exclusive 2004
GG 2.0L Diesel 136 KM RF-5C
Witam,
mój problem to brak mocy ( samochód nie kopci, nic też nie stuka), wymieniłem wszystkie filtry, zawór scv, w trakcie odpalania nie porusza się dźwignia od turbiny, wymontowałem i wyczyściłem EGR, sprawdziłem czy nie ma pęknięć na grubych gumowych przewodach do intercooler oraz filtra powietrza, szczelność cienkich wężyków podciśnienia;
-od filtra powietrza do pompy podciśnienia – ( przy odpalonym silniku czuć podciśnienie)
-od filtra powietrza do zaworu podciśnienia – ( przy odpalonym silniku nie czuć podciśnienia)
-od zaworu podciśnienia do turbiny
sprawdziłem zasysając ustami i zatykając palcem drugi koniec aż do wyraźnego odczucia – ciśnienie nie czułem ze spada. Dlatego sadzę ze wężyki są sprawne.
Zasysając wężyk od czujnika do turbiny dźwignia się porusza i zostaje do puki nie puszczę wężyka czyli wężyk sprawny. Natomiast gdy poruszam dźwignia przy turbinie to słyszę syczenie właśnie w tym czujniku i nie wiem czy to normalny objaw.
Zastanawiam sie czy nie jest może uszkodzony zawór podciśnienia – jak można go sprawdzić.
Pytanie czy przy filtrze powietrza na obu cienkich wężykach mam czuć podciśnienie na odpalonym silniku.
W tym momencie czuć tylko na jednym – tym idącym od pompy podciśnienia.
Samochód nie ma problemu z wkręceniem się na maksymalne obroty na pierwszych biegach.
Pozdrawiam
Rozwiązałem problem – przejrzałem jeszcze raz cały układ podciśnienia i znalazłem nieszczelność. Samochód jedzie teraz jak powinien.
Pozdrawiam.
mój problem to brak mocy ( samochód nie kopci, nic też nie stuka), wymieniłem wszystkie filtry, zawór scv, w trakcie odpalania nie porusza się dźwignia od turbiny, wymontowałem i wyczyściłem EGR, sprawdziłem czy nie ma pęknięć na grubych gumowych przewodach do intercooler oraz filtra powietrza, szczelność cienkich wężyków podciśnienia;
-od filtra powietrza do pompy podciśnienia – ( przy odpalonym silniku czuć podciśnienie)
-od filtra powietrza do zaworu podciśnienia – ( przy odpalonym silniku nie czuć podciśnienia)
-od zaworu podciśnienia do turbiny
sprawdziłem zasysając ustami i zatykając palcem drugi koniec aż do wyraźnego odczucia – ciśnienie nie czułem ze spada. Dlatego sadzę ze wężyki są sprawne.
Zasysając wężyk od czujnika do turbiny dźwignia się porusza i zostaje do puki nie puszczę wężyka czyli wężyk sprawny. Natomiast gdy poruszam dźwignia przy turbinie to słyszę syczenie właśnie w tym czujniku i nie wiem czy to normalny objaw.
Zastanawiam sie czy nie jest może uszkodzony zawór podciśnienia – jak można go sprawdzić.
Pytanie czy przy filtrze powietrza na obu cienkich wężykach mam czuć podciśnienie na odpalonym silniku.
W tym momencie czuć tylko na jednym – tym idącym od pompy podciśnienia.
Samochód nie ma problemu z wkręceniem się na maksymalne obroty na pierwszych biegach.
Pozdrawiam
Rozwiązałem problem – przejrzałem jeszcze raz cały układ podciśnienia i znalazłem nieszczelność. Samochód jedzie teraz jak powinien.
Pozdrawiam.
-
l_a_y_s
Witam,
Koledzy, jak mozna sprawdzić elektrozaworki (18-741A, 18-741C) te nad chłodnicą???
Czy one są jakoś zabezpieczone bezpiecznikiem? jesli tak to który?
Od jakiegoś czasu nie słyuchać charakterystycznego terkotania i auto jakby ma wiekszą turbodziure, łapie znośnie dopiero tak od 2700 obr.
Mam wrażenie ,że to sprawa elektryczna, wężyki podciśnienia mam posprawdzane, zaworki/filterki przy vacum i pod pokrywą też, wszystko OK.
Aha, sprawdziłem teraz- nie działa trzpien sterujący kierownicami turbiny
, EGR- działa 
Koledzy, jak mozna sprawdzić elektrozaworki (18-741A, 18-741C) te nad chłodnicą???
Czy one są jakoś zabezpieczone bezpiecznikiem? jesli tak to który?
Od jakiegoś czasu nie słyuchać charakterystycznego terkotania i auto jakby ma wiekszą turbodziure, łapie znośnie dopiero tak od 2700 obr.
Mam wrażenie ,że to sprawa elektryczna, wężyki podciśnienia mam posprawdzane, zaworki/filterki przy vacum i pod pokrywą też, wszystko OK.
Aha, sprawdziłem teraz- nie działa trzpien sterujący kierownicami turbiny
Sprawdź przewody podciśnieniowe. U mnie EGR się nie otwierał pomimo czyszczenia i okazało się, że wężyk przy króćcu elektrozaworu był sparciały i dziurawy – po wymianie EGR zaczął działać.
Koledzy,
Jaka powinna być właściwa wartość oporności cewki VBC
Wg. manuala – str.192
http://www.osaczony.pl/mazda/1749-1E-02G.pdf
11-13 kiloohm
natomiast wg. innego manuala
https://euroesi.mazda.co.jp/esicont/eu_ ... 04600.html
11-13 ohm
To ile w końcu???
Jaka powinna być właściwa wartość oporności cewki VBC
Wg. manuala – str.192
http://www.osaczony.pl/mazda/1749-1E-02G.pdf
11-13 kiloohm
natomiast wg. innego manuala
https://euroesi.mazda.co.jp/esicont/eu_ ... 04600.html
11-13 ohm
To ile w końcu???
Ja mam pytanko. Wężyk podcisnienai idący od gruszki turbo powinien byc podpięty do tej dluższej czy krótszej metalowej rurki za vacum pompa?

- Od: 29 sie 2015, 10:12
- Posty: 21
- Auto: Mazda 6 diesel 2.0 120 km , 2003 rok
Kto przegląda forum
Użytkownicy przeglądający ten dział: Brak zidentyfikowanych użytkowników i 37 gości