Rozbudowa dogrzewacza Webasto do funkcji pełnego ogrzewania (M6 polift)
ja sobie tak pomyślałem że może problem jest w centralce ,bo może ma ustawione na przedmuch i z racji tego ,że przez pilot nieoryginalny nie można tego zmienić ciągle załącza tylko pompkę i dmuchawę ? Jesli na oryginalnym pilocie przestawi sie na grzanie to być może wszystko ruszy ? jesli sie jutro zdecydujesz to wszystko sprawdzę i jesli w tym bedzie problem to to zmienię
robertzago dzieki za zainteresowanie jutro pakuje centralke i piloty i wysyłam do ciebie
a co do przestawienia lato /zima sadze ze to dzieje sie tylko w pilocie i wtedy wysyła inny sygnał do centraki ale moze sie myle .
dobrze myślisz z tym pilotem ,ale może jest tak ze jesli wcześniej na oryginalnym pilocie było na przewietrzaniu to teraz te z logiem vw nie mogą tego zmienić ?Ja juz sam nie wiem i kombinuje jak koń pod górę;–) Jak mi prześlesz to na początek sprawdzę czy przyuczę twoje piloty do mojej centralki a później sama centralkę i bedzie wiadomo co jest nie tak bez dodatkowych niepotrzebnych kosztów 
+12V prosto na akumulator .masa najlepiej na karoserie ,plus po kluczyku zalezy w czym u mnie w 6 ciezko znalezc pod maska ja przeciagałem przewód do wnetrza a włacznik termiczny masz montowany na wezu czy jak??
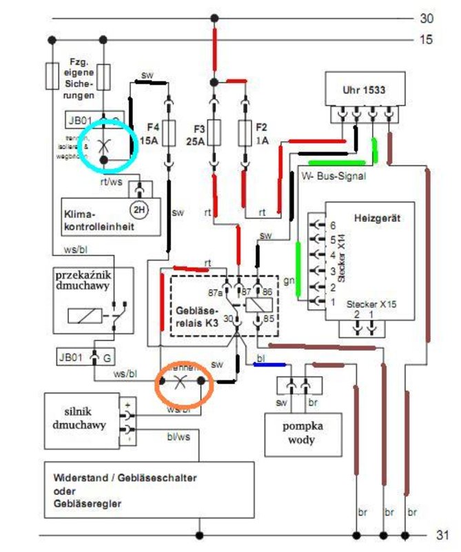
Witam.Chciałem rozbudować mój dogrzewacz do pełnego ogrzewania tylko że w przedlifcie. Wszystko działa za wyjątkiem wentylatora w kabinie. Nie wiem pod jakie przewody wpiąć się przy bezpiecznikach bo konsola jest zupełnie inna niż w polifcie. Sterownik Timer 1533.Do bezpieczników idą dwa przewody-czarny i niebieski.Normalnie są zwarte przez przekaźnik.Gdy piec włączę z jaja to prąd jest na czarnym i przekaźnik rozwiera połączenie.

- Od: 1 maja 2013, 09:32
- Posty: 11
- Auto: Mazda 6 2.0 136km 2004r
Witajcie, podłączyłem u siebie webasto.
Mam dylemat z przewodami.
Dwa idą do skrzynki bezpieczników w kabinie.
Czerwony i czarny.
Na schemacie (schemat do polifta) jest pokazane, by przeciąć przewód biało-czerwony od bezpiecznika nagrzewnicy i wpiąć kabel czerwony w kierunku bezpiecznika (czerwony+biało czerwony) a czarny w drugim kierunku, ale też w biało-czerwony)
Zrobiłem to tak jak widać na foto. Czy jest to zrobione dobrze?
Mam dylemat z przewodami.
Dwa idą do skrzynki bezpieczników w kabinie.
Czerwony i czarny.
Na schemacie (schemat do polifta) jest pokazane, by przeciąć przewód biało-czerwony od bezpiecznika nagrzewnicy i wpiąć kabel czerwony w kierunku bezpiecznika (czerwony+biało czerwony) a czarny w drugim kierunku, ale też w biało-czerwony)
Zrobiłem to tak jak widać na foto. Czy jest to zrobione dobrze?
Wszystkie schematy do podłączenia w wersjach przed LIFT w M6 dostępne pod linkiem na chomikuj.pl
http://chomikuj.pl/lukasz_skuzinski/Webasto(3)
http://chomikuj.pl/lukasz_skuzinski/Webasto(3)
Witam,
Chciałbym się zapytać czy mogę kupić sterownik telestart T91/T100 zamiast samego T91? Na naklejce nie ma żadnego logo.
Pozdrawiam
Dokładnie taki:
https://www.ebay.de/itm/Webasto-Telesta ... Sw-RFaXzcB
Chciałbym się zapytać czy mogę kupić sterownik telestart T91/T100 zamiast samego T91? Na naklejce nie ma żadnego logo.
Pozdrawiam
Dokładnie taki:
https://www.ebay.de/itm/Webasto-Telesta ... Sw-RFaXzcB
Takie pytanie.. Orientuje sie możektoś jakie są różnice w piecach webasto thermo top C a thermo top Z/C ? jest gdzieś jakiś temat w którym jest taka informacja lub ktośma taka wiedze?
konstrukcujnie niczym sie nie różnią, tylko zastosowaniem Z – dogrzewacz C – ogrzewanie postojowe
Kto przegląda forum
Użytkownicy przeglądający ten dział: Brak zidentyfikowanych użytkowników i 6 gości
