Szyby elektryczne w Maździe 323 BA – usterki, montaż, usprawnienie – wątek wspólny
czy panele przedliftowe/poliftowe sterowania szyb są zamienne?
nie doszukałem się jasnej odpowiedzi
Mam wersję elektryka tylko na przód – uszkodzony włącznik. Chciałbym zamontować panel od 4 szyb, wiem że jest inna kostka – to nie problem.
Chodzi o sam plastikowy panel czy poliftowy z boczka ze schowkiem otwieranym podejdzie do wersji przed liftem
			
			
		nie doszukałem się jasnej odpowiedzi
Mam wersję elektryka tylko na przód – uszkodzony włącznik. Chciałbym zamontować panel od 4 szyb, wiem że jest inna kostka – to nie problem.
Chodzi o sam plastikowy panel czy poliftowy z boczka ze schowkiem otwieranym podejdzie do wersji przed liftem
- 
					
						GikroV
 
Nawet jeśli sam panel jest inny to same przełączniki powinny być plug&play ale jak mówisz ze masz panelik pod podwójny przełącznik to i tak musisz kupić ją u siebie wymieniłem na poczworny ze sterowaniem lusterek ale kupilem cały panelik jako część zamienna i nawet nie wiem czy był z polifta czy z przedlifta
			
			
		
- Od: 22 maja 2010, 12:43
 - Posty: 1021 (0/14)
 - Skąd: Bochnia / Kraków
 - Auto: 323F BA / Z5 '97 + BRC SeQuent MY10 & Triumph Speed Triple 955i SE
 
GikroV napisał(a):Chodzi o sam plastikowy panel czy poliftowy z boczka ze schowkiem otwieranym podejdzie do wersji przed liftem
Sam panel (ta obudowa wokół przycisków, którą widać z góry) jest inny w przedlifcie, niż w polifcie.

- Od: 12 paź 2008, 22:43
 - Posty: 478 (0/4)
 - Skąd: Garwolin
 - Auto: 323f BA 1.8 TURBO '96
 
witam
Padł mi panel sterowania szyb od strony kierowcy
a od strony pasażera jak opuszczę szybę to potem nie mogę jej podnieść
czy muszę wymienić oby dwa panele i czy jest możliwość dopasowania od innej mazdy takich przełączników
jeśli tak to od jakiej mazdy by pasowały
pozdrawiam
			
			
		Padł mi panel sterowania szyb od strony kierowcy
a od strony pasażera jak opuszczę szybę to potem nie mogę jej podnieść
czy muszę wymienić oby dwa panele i czy jest możliwość dopasowania od innej mazdy takich przełączników
jeśli tak to od jakiej mazdy by pasowały
pozdrawiam

- Od: 24 lip 2013, 21:08
 - Posty: 56
 - Skąd: wielkopolska Wągrowiec
 - Auto: Mazda 323f BA
1.5 1996 
Wszystko można dopasować. Ja mam z Kii Sorento.
A w panelu kierowcy co Ci padło?
			
			
		A w panelu kierowcy co Ci padło?

- Od: 12 paź 2008, 22:43
 - Posty: 478 (0/4)
 - Skąd: Garwolin
 - Auto: 323f BA 1.8 TURBO '96
 
witam
nie działaj szyby obie elektryczne
od strony pasażera nie kiedy się otworzy a potem się nie chce zamknąć
od strony kierowcy wo gole nie chce ruszyć
kupilem nowe panele bo myslalem ze padly jednak nic to nie dalo
ktore kable musial bym polaczyc aby szyba sie otwarła
albo jak sprawdzic czy dochodzi prad
			
			
				
			
		nie działaj szyby obie elektryczne
od strony pasażera nie kiedy się otworzy a potem się nie chce zamknąć
od strony kierowcy wo gole nie chce ruszyć
kupilem nowe panele bo myslalem ze padly jednak nic to nie dalo
ktore kable musial bym polaczyc aby szyba sie otwarła
albo jak sprawdzic czy dochodzi prad

- Od: 24 lip 2013, 21:08
 - Posty: 56
 - Skąd: wielkopolska Wągrowiec
 - Auto: Mazda 323f BA
1.5 1996 
O ile pamiętam to aby prawą szybą poruszyć musisz mieć też podłączony (sprawny!) przełącznik w drzwiach kierowcy. Bez przełącznika w drzwiach kierowcy żadną szybą nie poruszysz.
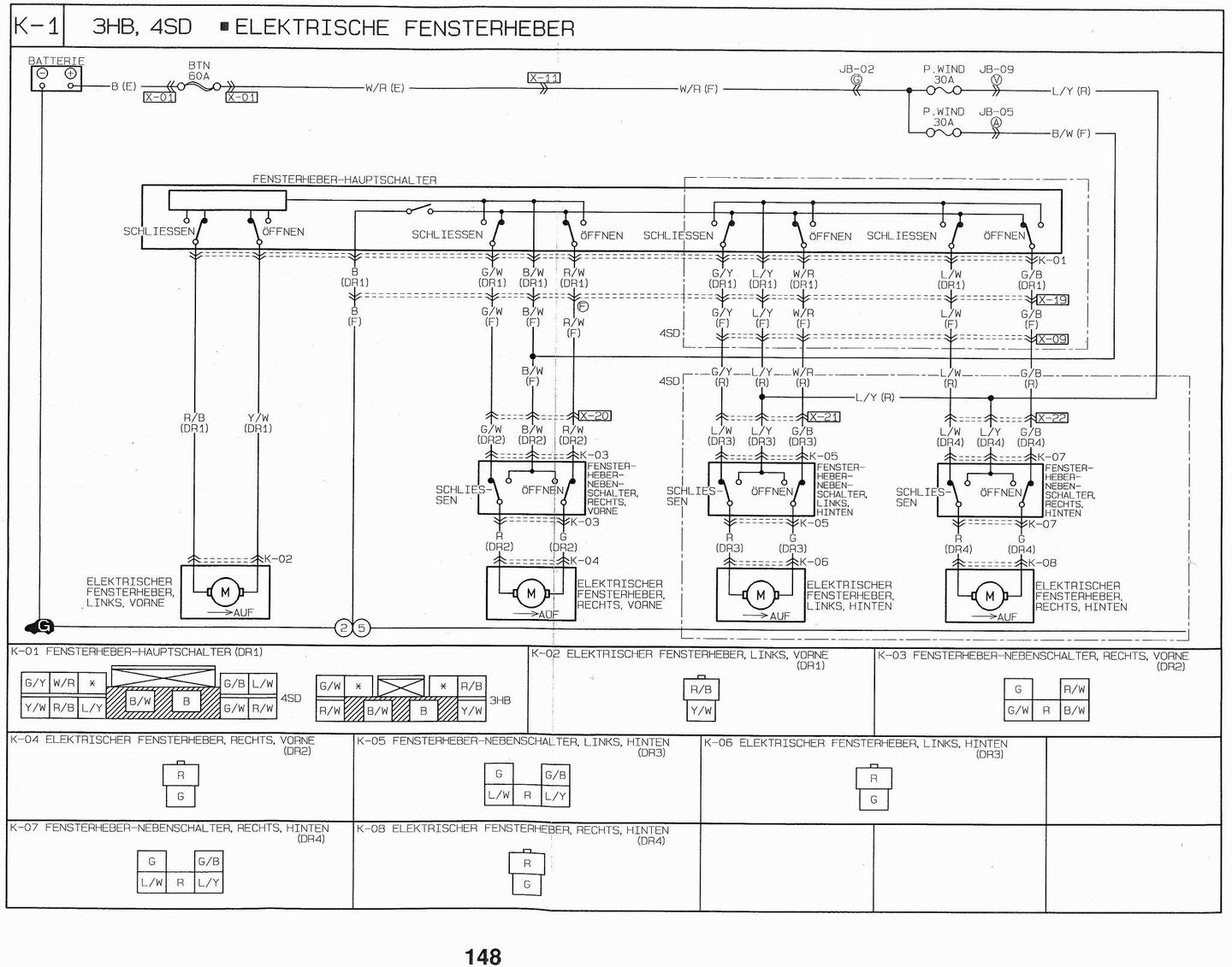
Schemat może nie jest idealny ale i tak przydatny.
Swoją drogą to w FAQ masz link do węgierskiej strony ze schematami, gdzie masz też pokazane pozostałe obwody. Warto to sobie ściągnąć.
			
			Schemat może nie jest idealny ale i tak przydatny.
Swoją drogą to w FAQ masz link do węgierskiej strony ze schematami, gdzie masz też pokazane pozostałe obwody. Warto to sobie ściągnąć.
Ford C-MAX 1.6TDCi & AR 156 2.0TS & Honda Shadow VT1100 C3 Aero ’99 
Były:
323F BA Z5 & Xedos 9 KL ’01
Honda Shadow VT1100C2 Sabre ’03
Honda Shadow VT500C '84
		Były:
323F BA Z5 & Xedos 9 KL ’01
Honda Shadow VT1100C2 Sabre ’03
Honda Shadow VT500C '84
Witam , 
jakiś czas szyba pasażera chodziła dość cieżko jak by coś ją przytrzymywało . Zwlekałem troche czasu z zerknięciem o co tam chodzi i teraz kompletnie przestała reagować. Rozkręciłem drzwi i wykręciłem prawie wszystkie śrubki , razem z uszczelkami i dopiero zrozumialem że tej blachy nie da sie zdjąć żeby dostać sie do mechanizmu.
Liczyłem na spalony bezpiecznik ale okazało sie że jest jeden na wszystkie szyby i jest on sprawny.
W głównej kostce od kierowcy sprawdzałem "na krótko" w wszytkie chodzą ale ta od pasazera ani drgnie.Więc spalony styk w głównej kostce wyeliminowany.
Pozostaje mi sprawdzic włącznik i czy do kostki dochodzi napięcie.
Ale kostka na 5 PINów.
Jak to sprawdzić zwierając piny ?
Nie moge rozczytać ze schematu który jest masowym i na które podawać prąd i mase żeby poszła w dół.
Czarny z tego co sprawdziłem ma cały czas napięcie jest jesszcze szary, czarwony i 2 zielone.
Pozdrawiam...
			
			
				jakiś czas szyba pasażera chodziła dość cieżko jak by coś ją przytrzymywało . Zwlekałem troche czasu z zerknięciem o co tam chodzi i teraz kompletnie przestała reagować. Rozkręciłem drzwi i wykręciłem prawie wszystkie śrubki , razem z uszczelkami i dopiero zrozumialem że tej blachy nie da sie zdjąć żeby dostać sie do mechanizmu.
Liczyłem na spalony bezpiecznik ale okazało sie że jest jeden na wszystkie szyby i jest on sprawny.
W głównej kostce od kierowcy sprawdzałem "na krótko" w wszytkie chodzą ale ta od pasazera ani drgnie.Więc spalony styk w głównej kostce wyeliminowany.
Pozostaje mi sprawdzic włącznik i czy do kostki dochodzi napięcie.
Ale kostka na 5 PINów.
Jak to sprawdzić zwierając piny ?
Nie moge rozczytać ze schematu który jest masowym i na które podawać prąd i mase żeby poszła w dół.
Czarny z tego co sprawdziłem ma cały czas napięcie jest jesszcze szary, czarwony i 2 zielone.
Pozdrawiam...
Ostatnio edytowano 27 kwi 2015, 20:40 przez Aju, łącznie edytowano 1 raz
					
				
			
		Po pierwsze założyłeś temat w dziale silnikowym – już trochę jesteś na Forum więc powinieneś wiedzieć o podziale działów technicznych.
Po drugie to nie jest lepiej dopisać się do istniejącego tematu zamiast zakładać nowy?
Post powyżej masz schemat – powinien on ci pomóc.
			
			Po drugie to nie jest lepiej dopisać się do istniejącego tematu zamiast zakładać nowy?
Post powyżej masz schemat – powinien on ci pomóc.
Ford C-MAX 1.6TDCi & AR 156 2.0TS & Honda Shadow VT1100 C3 Aero ’99 
Były:
323F BA Z5 & Xedos 9 KL ’01
Honda Shadow VT1100C2 Sabre ’03
Honda Shadow VT500C '84
		Były:
323F BA Z5 & Xedos 9 KL ’01
Honda Shadow VT1100C2 Sabre ’03
Honda Shadow VT500C '84
Witajcie. Można jakoś naprawić przełącznik szyb w mazdzie? Mam opcje na 2 przednie szyby i taki przełącznik kosztuje około 200-250 zł  
  gdzie przełącznik na pełną elektrykę (4 szyby) kosztuje około 60 . W moim przypadku pod względem mechaniki jest ok po podłączeniu kostki wszystko ładnie działa szyby się podnoszą i opuszczają. Problemem jest ułamany przycisk. Można jakoś przełożyć mój mechanizm do obudowy od niedziałającej części? Bo kombinowałem u siebie ale ciężko trafić przyciskiem w suwadło. Jak ktoś się kiedyś tak bawił i ma jakiekolwiek porady proszę  o pomoc. I drugie pytanie. Jak wygląda instalacja takiego modułu z anglika? Jest sporo do przekładania?
			
			
		
- Od: 2 gru 2009, 21:26
 - Posty: 196
 - Skąd: Leszno WLKP
 - Auto: Mazda 323f BA 1.5 16v 98'
 
250zł mówisz?
Dwa pierwsze z brzegu:
70zł http://olx.pl/oferta/mazda-323f-panel-s ... 4a992a2e22
50zł http://olx.pl/oferta/panel-przyciskow-e ... 4a992a2e22
			
			
		Dwa pierwsze z brzegu:
70zł http://olx.pl/oferta/mazda-323f-panel-s ... 4a992a2e22
50zł http://olx.pl/oferta/panel-przyciskow-e ... 4a992a2e22

- Od: 12 paź 2008, 22:43
 - Posty: 478 (0/4)
 - Skąd: Garwolin
 - Auto: 323f BA 1.8 TURBO '96
 
Dzięki wielkie. Ja szukałem ale na allegro. A tam ceny takie jak wcześniej pisałem okolo 200. Temat do zamknięcia 
			
			
		
- Od: 2 gru 2009, 21:26
 - Posty: 196
 - Skąd: Leszno WLKP
 - Auto: Mazda 323f BA 1.5 16v 98'
 
Witam.  323F BA 2 x el. szyby. Mam uszkodzony przełącznik blokady w drzwiach kierowcy co wg elektryka powoduje iż nie działa elektryczna szyba od strony pasażera przód. Przełącznikiem pasażera też nie można podnieść szyby. 2 pytania. Czy mogę wymienić tylko ten przełącznik ( blokada antydzieciowa  
 ? Czy jest on zblokowany z innymi przełącznikami a jeżeli tak to czy żeby zdemontować panel muszę zdjąć cały boczek z drzwi ? Mam madzie od niedawna stąd to pytanie 
 Przejrzałem forum ale nie znalazłem odpowiedzi. Dziękuję za poradę.
			
			
		Jak masz lutownicę i potrafisz się nią posługiwać to po prostu zmostkuj piny tego samego przełącznika blokady i po kłopocie.
W tym temacie była zamieszczona fotka takiego przełącznika – wystarczy trochę poszukać.
			
			W tym temacie była zamieszczona fotka takiego przełącznika – wystarczy trochę poszukać.
Ford C-MAX 1.6TDCi & AR 156 2.0TS & Honda Shadow VT1100 C3 Aero ’99 
Były:
323F BA Z5 & Xedos 9 KL ’01
Honda Shadow VT1100C2 Sabre ’03
Honda Shadow VT500C '84
		Były:
323F BA Z5 & Xedos 9 KL ’01
Honda Shadow VT1100C2 Sabre ’03
Honda Shadow VT500C '84
Dzięki Marku. Mój przyjaciel jest nie tylko z zawodu, ale i z zamiłowania automatykiem oraz elektrykiem. Powiedział to samo co Ty, a co ja podejrzewałem, że można zrobić. Zanim zadam pytanie na forum zawsze szukam, lecz nie zawsze z pozytywnym skutkiem.
			
			
		nie napisałaś nic o okolicznościach humorów tego silniczka, u mnie też czasem się tak zdarza ale to jeżeli temperatury przekraczają 30 C, ja obstawiam jakieś zabezpieczenie termiczne ale może to być równie dobrze kończący się przełącznik i jego nadwątlone ścieżki węglowe
			
			
		
- Od: 22 maja 2010, 12:43
 - Posty: 1021 (0/14)
 - Skąd: Bochnia / Kraków
 - Auto: 323F BA / Z5 '97 + BRC SeQuent MY10 & Triumph Speed Triple 955i SE
 
Kto przegląda forum
Użytkownicy przeglądający ten dział: Brak zidentyfikowanych użytkowników i 3 gości


