jak podłączyć silniczek regulacji świateł KOITO pod kostkę BOSCH
1, 2
Auto oddane do elektromechanika.....jak nie da rady...to będę miał na sprzedaż komplet lamp BOSCHa 

- Od: 9 cze 2007, 21:51
- Posty: 626
- Skąd: Sosnowiec
- Auto: była Mazda 323F 1,5....
...teraz Francuz 3,0 V6
tyle ile dałem.....nie mniej nie więcej 
ale najpierw zobaczę co zdziała elektryk....jak da radę to zostawię...jak nie to się będę zastanawiał...czy próbować do drugiego czy sprzedać i kupić KOITO
ale najpierw zobaczę co zdziała elektryk....jak da radę to zostawię...jak nie to się będę zastanawiał...czy próbować do drugiego czy sprzedać i kupić KOITO

- Od: 9 cze 2007, 21:51
- Posty: 626
- Skąd: Sosnowiec
- Auto: była Mazda 323F 1,5....
...teraz Francuz 3,0 V6
Elektro mechanik rozłożył ręce i nie umie sobie z tym poradzic.....zasugerował że to może być wina przycisku sterującego...ze do KOITO jest inny a do BOSCHA inny...podmieniłem od kolegi i lipa
jednak nic to nie dało 
Kupiłem nowe reflektory KOITO a te BOSCHA muszę sprzedać
Niebawem w dziale sprzedam
Kupiłem nowe reflektory KOITO a te BOSCHA muszę sprzedać
Niebawem w dziale sprzedam

- Od: 9 cze 2007, 21:51
- Posty: 626
- Skąd: Sosnowiec
- Auto: była Mazda 323F 1,5....
...teraz Francuz 3,0 V6
Dodam że lampy bosche sprawdzaliśmy na moim pokrętełku do sterowania (mam instalację boscha) i to też nie działało więc prawdopodobnie jedyna opcja żeby w aucie z koito założyć bosche to byłoby chyba powymieniać całe wiązki i wszystko co z przednimi światłami związane, może wtedy by to jakoś zadziałało
to za dużo zabawy aby całą instalację od świateł ciągnąc od nowa ;/
teraz mam drugi problem...bo teraz nie działają mi silniczki w Starych i NOWYCH lampach KOITO...załamany już jestem ;/
teraz mam drugi problem...bo teraz nie działają mi silniczki w Starych i NOWYCH lampach KOITO...załamany już jestem ;/

- Od: 9 cze 2007, 21:51
- Posty: 626
- Skąd: Sosnowiec
- Auto: była Mazda 323F 1,5....
...teraz Francuz 3,0 V6
A może to wina instalacji?
Kable mają swoje lata, jak odpinałeś kostki to się ukruszyły i nie przewodzą prądu?
Sprawdź czy jest przewodzony prąd na linii przełącznik-kostki pod maską...?
Może problem po prostu leży w kablach, które są niesprawne?
Kable mają swoje lata, jak odpinałeś kostki to się ukruszyły i nie przewodzą prądu?
Sprawdź czy jest przewodzony prąd na linii przełącznik-kostki pod maską...?
Może problem po prostu leży w kablach, które są niesprawne?

- Od: 7 sie 2010, 20:18
- Posty: 95
- Skąd: Lublin
- Auto: Była Mazda 323F BA KLZE
Jak chcesz to możesz wpaść jeszcze raz to sprawdzimy na moim pokrętełku bo u mnie regulacja jak działała tak działa 
Ma ktoś jakieś pomysły jak rozwiązać problem z tą regulacją 
Przydał by sie schemat elektryczny po lifcie ale nie można nigdzie znaleźć..
Przydał by sie schemat elektryczny po lifcie ale nie można nigdzie znaleźć..
-
Lantis 89
Czy ma z was ktoś do wypożyczenia i testów silniczek Bosch'a?
Ford C-MAX 1.6TDCi & AR 156 2.0TS & Honda Shadow VT1100 C3 Aero ’99
Były:
323F BA Z5 & Xedos 9 KL ’01
Honda Shadow VT1100C2 Sabre ’03
Honda Shadow VT500C '84
Były:
323F BA Z5 & Xedos 9 KL ’01
Honda Shadow VT1100C2 Sabre ’03
Honda Shadow VT500C '84
Witam
Problem z podłączeniem reflektorów Koito pod instalację Boscha rozwiązałem bardzo szybko i nie wiem dlaczego najwięksi czarodzieje sobie z tym nie poradzili
Potrzebne części do zmiany to oczywiście reflektory, regulator wysokości z auta w którym były Koito, można go w łatwy sposób odróżnić po niebieskim gnieździe
oraz nowe kostki łączące silniczek z instalacją samochodu, niestety złącza silniczków Koito nie pasują w instalację Boscha.
Ja kupiłem takie:
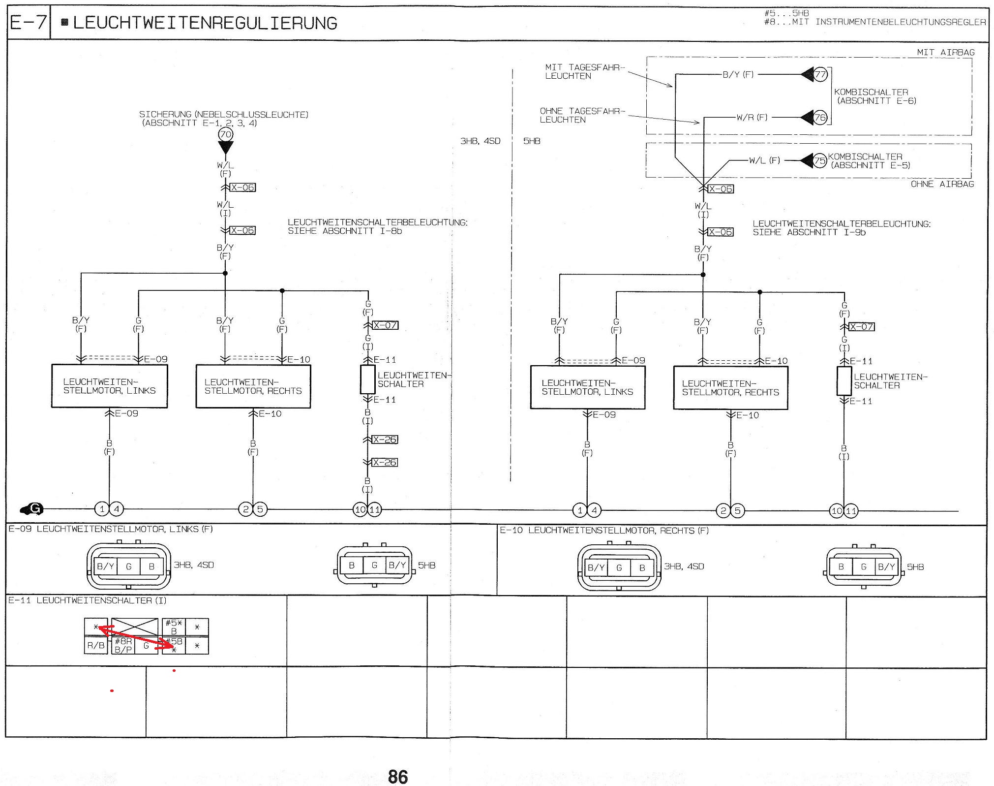
Kolejną zmianą jaką musimy dokonać to ingerencja w kostkę regulatora, musimy w niej zamienić miejscami dwa przewody, dokładnie tak to wygląda:
Na koniec wpinamy nowy regulator:
Pozostaje cieszyć sie nowymi lampami z w pełni sprawnym systemem poziomowania
P.S. Nie ma możliwości uruchomienia regulacji w dwóch różnych lampach tzn. boschu i koito jednocześnie!
Problem z podłączeniem reflektorów Koito pod instalację Boscha rozwiązałem bardzo szybko i nie wiem dlaczego najwięksi czarodzieje sobie z tym nie poradzili
Potrzebne części do zmiany to oczywiście reflektory, regulator wysokości z auta w którym były Koito, można go w łatwy sposób odróżnić po niebieskim gnieździe
Ja kupiłem takie:
Kolejną zmianą jaką musimy dokonać to ingerencja w kostkę regulatora, musimy w niej zamienić miejscami dwa przewody, dokładnie tak to wygląda:
Na koniec wpinamy nowy regulator:
Pozostaje cieszyć sie nowymi lampami z w pełni sprawnym systemem poziomowania
P.S. Nie ma możliwości uruchomienia regulacji w dwóch różnych lampach tzn. boschu i koito jednocześnie!
-
Lantis 89
Lantis czyli w regulatorze trzeba tak pozamieniać kable jak zaznaczyłeś czerwoną strzałką na dole zdjęcia a po obcięciu starych kostek przy lampie zostawić tak jak jest? . Jeśli to zadziała to będę w niebowzięty bo właśnie mam ten sam problem co inni , lampy Koito i instalacje bosch. 

Nie rozmawiaj z idiotą najpierw sprowadzi Cie do swojego poziomu a potem zabije doświadczeniem !

- Od: 22 maja 2008, 14:03
- Posty: 77
- Skąd: Ruda Śląska
- Auto: 323F BA 1.5
Dokładnie, przy lampie łączymy przewody kolorami, czarny z czarnym zielony z zielonym i biało niebieski z niebiesko czarnym.
-
Lantis 89
Lantis 89 kupiłem regulator KOITO z auta w którym na bank on działał bo sam sie nim bawiłem i po przepieciu kabli zero reakcji, dodam że przejścia mierzyłem od kostki przy regulatorze aż do samej kostki w komorze silnika i wszystkie połączenia są sprawne. Tylko ciekawi mnie to że w regulatorze bosch jest 5 pinów a w koito tylko 4, a podmiana kabli tak jak na twoim rysunku podanym wyżej też nic nie daje.
Na zdjeciu zaznaczony brakujący pin. Jeszcze jedno pytanie czy Ty tylko teoretycznie stwierdziłes że to działa albo tak zrobiłes i działało ?

Dodam tylko że kable zmieniałem w kostce przy regulatorze a nie w samym regulatorze ale to niema znaczenia
Dopisano 05 maja 2013 0:24:
lantis nie chcę być dociekliwy ale wydaje mi się że wcale nie podłączałeś regulatora koito pod instalacje bosch
bo gdy tak szukałem odpowiedzi na necie to natknołem się twoje posty na elektrodzie z zapytaniem własnie o tak owe podłączenie ale nie uzyskałes tam odpowiedzi:
http://www.elektroda.pl/rtvforum/viewto ... 0#12115520
Wiec teraz niewiem czy faktycznie jest to rozwiązanie czy tylko domniemywanie z Twojej strony ( z mojej to uwalone kostki , niepotrzebny zakup regulatora i robota )
Dopisano 05 maja 2013 16:28:
Dla wszystkich co mają problem z regulacją lamp KOITO w mazdzie 323f po liftingu (moja jest z 98r czyli powinny być lampy BOSCH a są KOITO ).
Jeśli macie właśnie lampy KOITO a instalacja jest BOSCH to żeby to uruchomić to potrzebujemy regulator wysokości oświetlenia ze starszej mazdy czyli musi mieć niebieską wtyczkę taką jak podałem post wyżej.
Następnie odkręcamy obudowę licznika żeby dostać się do zamontowanego regulatora by go wymienić na niebieski. Odkręcamy 2 śruby nad licznikiem i 2 pod (widać je dokładnie po opuszczeniu kierownicy:

Po wykręceniu śrub zdejmujemy osłonę i wyciągamy regulator w stronę kierownicy czyli tyłu auta ( z tyłu regulatora musimy zwolnić 2 zaczepy żeby regulator wyszedł razem z kostką do niego podpiętą.
Nastepnie rozwieramy zaczepy na kostce od strony kabli żeby dało się wyjąć piny (musimy pozamieniać je miejscami)
Gdy już mamy rozebraną kostkę to wkładamy igłę do kostki żeby zwolnić pin ( w środku kostki jest zaczep żeby pin nie wypadł). Wkładamy igłę (lub coś bardzo cienkiego) od tej strony kostki jak na zdjęciu niżej:

Następnie wkładamy piny tak żeby były w tej kolejności jak na zdjeciu niżej (ważne interesują nas kolory)

Od prawej strony zdjęcia:
czerwono/czarny łączymy z biało/niebieskim (muszą być połaczone razem, opis dlaczego niżej)
czerwony w niebieskie paski
zielony (ciemniejszy zielony)
czarny
Resztę kabli pozostawiamy bez zmian.
CZARNY – masa
ZIELONY – sterowanie wysokością reflektorów
BIAŁO/NIEBIESKI – zasilanie do silniczka regulującego wysokość w lampie
CZERWONO/CZARNY – tu pojawia się napiecie po włączeniu świateł i własnie tu musimy zrobić mostek z BIAŁO NIEBIESKIM żeby silniczki regulacji działały tylko po włączeniu świateł ( gdy niebiesko biały podłaczymy pod jakikolwiek stały inny "+" to można bedzie regulować wysokośc lamp bez włączenia oświetlenia )
Gdy już mamy wszystko na swoim miejscu o otwietamy maskę i niestety musimy obciać kostki łączące regulator w kabinie z silniczkiem w lampie ( 2 rózne instalacje i kostki nie pasują)
Po obcieciu kostek zakładamy nowe i łaczymy tak jak na zdjęciu:
CZARNY – CZARNY
ZIELONY – ZIELONY
BIAŁO/NIEBIESKI – NIEBIESKI
Tak samo robimy w drugiej lampie.

Po podłaczeniu wszystkiego sprawdzamy czy działa . I działa na 100% pod warunkiem że silniczki działają i kable łączące regulator z lampą nie mają przerwy (sprawdzić na samym początku)
Potem maska w dół obudowa licznika na swoje miejsce , regulator do dziury i machamy lampkami góra/dół.
.Życzę owocnej pracy.
Na zdjeciu zaznaczony brakujący pin. Jeszcze jedno pytanie czy Ty tylko teoretycznie stwierdziłes że to działa albo tak zrobiłes i działało ?

Dodam tylko że kable zmieniałem w kostce przy regulatorze a nie w samym regulatorze ale to niema znaczenia
Dopisano 05 maja 2013 0:24:
lantis nie chcę być dociekliwy ale wydaje mi się że wcale nie podłączałeś regulatora koito pod instalacje bosch
http://www.elektroda.pl/rtvforum/viewto ... 0#12115520
Wiec teraz niewiem czy faktycznie jest to rozwiązanie czy tylko domniemywanie z Twojej strony ( z mojej to uwalone kostki , niepotrzebny zakup regulatora i robota )
Dopisano 05 maja 2013 16:28:
Dla wszystkich co mają problem z regulacją lamp KOITO w mazdzie 323f po liftingu (moja jest z 98r czyli powinny być lampy BOSCH a są KOITO ).
Jeśli macie właśnie lampy KOITO a instalacja jest BOSCH to żeby to uruchomić to potrzebujemy regulator wysokości oświetlenia ze starszej mazdy czyli musi mieć niebieską wtyczkę taką jak podałem post wyżej.
Następnie odkręcamy obudowę licznika żeby dostać się do zamontowanego regulatora by go wymienić na niebieski. Odkręcamy 2 śruby nad licznikiem i 2 pod (widać je dokładnie po opuszczeniu kierownicy:

Po wykręceniu śrub zdejmujemy osłonę i wyciągamy regulator w stronę kierownicy czyli tyłu auta ( z tyłu regulatora musimy zwolnić 2 zaczepy żeby regulator wyszedł razem z kostką do niego podpiętą.
Nastepnie rozwieramy zaczepy na kostce od strony kabli żeby dało się wyjąć piny (musimy pozamieniać je miejscami)
Gdy już mamy rozebraną kostkę to wkładamy igłę do kostki żeby zwolnić pin ( w środku kostki jest zaczep żeby pin nie wypadł). Wkładamy igłę (lub coś bardzo cienkiego) od tej strony kostki jak na zdjęciu niżej:

Następnie wkładamy piny tak żeby były w tej kolejności jak na zdjeciu niżej (ważne interesują nas kolory)

Od prawej strony zdjęcia:
czerwono/czarny łączymy z biało/niebieskim (muszą być połaczone razem, opis dlaczego niżej)
czerwony w niebieskie paski
zielony (ciemniejszy zielony)
czarny
Resztę kabli pozostawiamy bez zmian.
CZARNY – masa
ZIELONY – sterowanie wysokością reflektorów
BIAŁO/NIEBIESKI – zasilanie do silniczka regulującego wysokość w lampie
CZERWONO/CZARNY – tu pojawia się napiecie po włączeniu świateł i własnie tu musimy zrobić mostek z BIAŁO NIEBIESKIM żeby silniczki regulacji działały tylko po włączeniu świateł ( gdy niebiesko biały podłaczymy pod jakikolwiek stały inny "+" to można bedzie regulować wysokośc lamp bez włączenia oświetlenia )
Gdy już mamy wszystko na swoim miejscu o otwietamy maskę i niestety musimy obciać kostki łączące regulator w kabinie z silniczkiem w lampie ( 2 rózne instalacje i kostki nie pasują)
Po obcieciu kostek zakładamy nowe i łaczymy tak jak na zdjęciu:
CZARNY – CZARNY
ZIELONY – ZIELONY
BIAŁO/NIEBIESKI – NIEBIESKI
Tak samo robimy w drugiej lampie.

Po podłaczeniu wszystkiego sprawdzamy czy działa . I działa na 100% pod warunkiem że silniczki działają i kable łączące regulator z lampą nie mają przerwy (sprawdzić na samym początku)
Potem maska w dół obudowa licznika na swoje miejsce , regulator do dziury i machamy lampkami góra/dół.
Nie rozmawiaj z idiotą najpierw sprowadzi Cie do swojego poziomu a potem zabije doświadczeniem !

- Od: 22 maja 2008, 14:03
- Posty: 77
- Skąd: Ruda Śląska
- Auto: 323F BA 1.5
1, 2
Kto przegląda forum
Użytkownicy przeglądający ten dział: Brak zidentyfikowanych użytkowników i 9 gości



