2.5 V6 brak iskry, nie działa pompa paliwa
rzeszot, a bez kluczyka lub z kluczykiem (zapłon ) dochodzi do tego prąd? Immo to na bank nie, jeśli masz to gdzieś pod kierownicą schowany, prędzej sterownik od silnika. Jeśli tak to na zapłonie powinien prąd dochodzić. Tu bym szukał i masę oczywiście sprawdź
Edit: najpierw skojarzyłem że to zdjęcie spod kierownicy, ale na tunelu pod radiem to masz sterownik od silnika zamontowany
Edit: najpierw skojarzyłem że to zdjęcie spod kierownicy, ale na tunelu pod radiem to masz sterownik od silnika zamontowany
trzeci raz docinam tą samą deskę i nadal jest za krótka...

- Od: 12 sty 2014, 16:05
- Posty: 46
- Auto: mazda 626 GE, 2,5 V6
jednym slowem jak bomba atomowa dla laika
jeszcze kilka opcji a pozniej sprobuje znalesc warsztat ktory zaklada alarmy i immo ,jak potrafia zalozyc to moze i rozmontuja to cos
Dopisano 22 sty 2014, 05:41:
jak odlaczam to cale z tej najszerszej wtyczki to cos mocno pstryka pod kierownica i auto przestaje krecic
elfie zobacze z tym zaplonem dzis wieczorem
jeszcze kilka opcji a pozniej sprobuje znalesc warsztat ktory zaklada alarmy i immo ,jak potrafia zalozyc to moze i rozmontuja to cos
Dopisano 22 sty 2014, 05:41:
jak odlaczam to cale z tej najszerszej wtyczki to cos mocno pstryka pod kierownica i auto przestaje krecic
elfie zobacze z tym zaplonem dzis wieczorem
kupilem dwa nowe ecu i auto nawet nie zakreci a numery te same (przynajmiej na jednym bo na drugim nie widoczne)
jak odpinam eku to nawet kontrolki sie nie swieca a co dopiero rozrusznik
@Elfik ,bez zaplonu nie ma zasilania w tym pudelku a jak przekrece kluczyk to jest
jak odpinam eku to nawet kontrolki sie nie swieca a co dopiero rozrusznik
@Elfik ,bez zaplonu nie ma zasilania w tym pudelku a jak przekrece kluczyk to jest
Wiem tylko popatrz na temat.Zajmijmy sie tym co w temacie.Szukamy iskry a nie pudełka.noxes napisał(a):"batigol66"– proszę czytać ze zrozumieniem, ewentualnie jeśli nie masz nic mądrego do napisania to proszę powstrzymać się z komentarzami.
Ostatnio edytowano 23 sty 2014, 20:19 przez batigol66, łącznie edytowano 1 raz
ale prąd jest na kostce czy normalnie przechodzi? W sensie czy masa też jest? Posprawdzaj dobrze też masy, kiedyś miałem przypadek że na zapłonie kontrolki ok, a na rozruchu gasło mi wszystko i cisza. Przypadkiem znalazłem że skrzynka bezpieczników ta pod maską ,,tak sobie tylko '' była założona na śrubkę masową i raz łapało a 4 razy nie. Może w masie gdzieś problem Ci się zrobił?
trzeci raz docinam tą samą deskę i nadal jest za krótka...

- Od: 12 sty 2014, 16:05
- Posty: 46
- Auto: mazda 626 GE, 2,5 V6
W ogóle to co to za pomysł uczepić się tego pudełka
Nie chce mi się czytać całego tematu jeszcze raz, ale pomimo sprawdzania wymień bezpiecznik od wtrysków pod maską na nowy, albo zastąp go chwilowo drutem
Nie chce mi się czytać całego tematu jeszcze raz, ale pomimo sprawdzania wymień bezpiecznik od wtrysków pod maską na nowy, albo zastąp go chwilowo drutem

Napewno ta skrzynka ci nie pomoże.Sprawdzaj aparat a nie jakąś puszke od alarmu.W puszce iskry nie znajdziesz.rezystancje cewki sprawdz czy dochodzi prąd do aparatu po zapłonie i sygnał z czujnika połozenia wału lub jego rezystancje.rzeszot napisał(a):i co to da Bartku ,czy to odblokuje mi pompe paliwe ktora nie dziala przy kreceniu rozrusznikiem ale w sumie dziala
lub czy to moze przywrocic mi iskre w aparacie?
W KL'u jest przepływka klapkowa i nie wiem czy czasem nie ma w niej włącznika pompy, przez przekaźnik dwucewkowy, tak jak w silnikach FE. Na schematach nie znalazłem
Jak zasilisz pompę na stałe to odpala?
Jak zasilisz pompę na stałe to odpala?
Pompe uruchamiasz tak ze zwierasz 2 piny w gniezdzie diagnose i włączasz zapłon i pompa ci chodzi.Nie odpala mu bo iskry szuka.Tylko nie wiemy czy wtryski pracują w czasie kręcenia.Jakby sprawdził to by było więcej wiadomo.
batigol66 napisał(a):Pompe uruchamiasz tak ze zwierasz 2 piny w gniezdzie diagnose
To wiem, ale myślałem, że jeszcze jakoś inaczej jest to rozwiązane.
Niech sprawdzi czy do kompa dochodzą sygnały z aparatu [czujniki halla] i z czujnika położenia wału.
Batigoll66
czujnik polozenia walu wymienilem na nowy bo moj byl popsuty i ten dziala ,do aparatu dochodzi napiecie
sprawdzilem na pinach ,i do czujnka halla takze
jak sprawdzic czy wtryski pompuja ? wymontowac i podlaczyc pompe na krotko?
i jak sprawdzic czy do kompa wracaja sygnaly z aparatu i halla
ktory to jest bezpiecznik od wtryskow
Siwy odlaczylem ecu to auto nie kreci i zgasla polowa kontrolek
Dopisano 24 sty 2014, 18:01:
bezpiecznik od wtryskow to "egi ing"
bezpiecznik dziala a jak go zastapilem drutem to poszly iskry
dajcie znac jak sprawdzic wtryski to sie w weekend tym zajme i wykluczymy nastepna rzecz
Dopisano 24 sty 2014, 18:11:
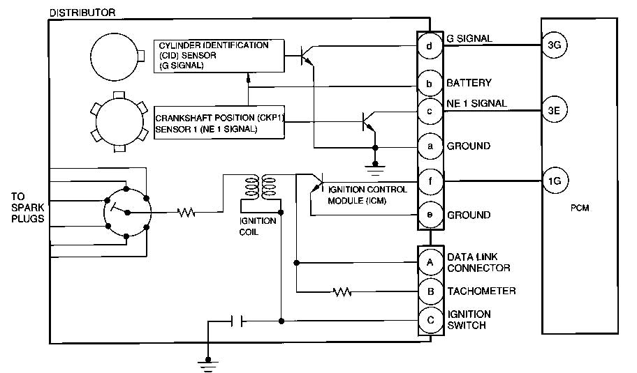
Batigoll co to za schemat?
czujnik polozenia walu wymienilem na nowy bo moj byl popsuty i ten dziala ,do aparatu dochodzi napiecie
sprawdzilem na pinach ,i do czujnka halla takze
jak sprawdzic czy wtryski pompuja ? wymontowac i podlaczyc pompe na krotko?
i jak sprawdzic czy do kompa wracaja sygnaly z aparatu i halla
ktory to jest bezpiecznik od wtryskow
Siwy odlaczylem ecu to auto nie kreci i zgasla polowa kontrolek
Dopisano 24 sty 2014, 18:01:
bezpiecznik od wtryskow to "egi ing"
bezpiecznik dziala a jak go zastapilem drutem to poszly iskry
dajcie znac jak sprawdzic wtryski to sie w weekend tym zajme i wykluczymy nastepna rzecz
Dopisano 24 sty 2014, 18:11:
Batigoll co to za schemat?
rzeszot napisał(a):jak sprawdzic czy wtryski pompuja ?
Sprawdź napięcie na złączkach.
rzeszot napisał(a):i jak sprawdzic czy do kompa wracaja sygnaly z aparatu i halla
Najlepiej oscyloskopem. Środkowa wtyczka, AFAIR dolny rząd, przewód chyba różowy i brązowy.
Sprawdzisz bo one idą bezpośrednio z aparatu.
Zdarza się też, że potrafią się poluzować piny w kompie i może to przez to.
EGI INJrzeszot napisał(a):ktory to jest bezpiecznik od wtryskow
Sprawdź też IG KEY i ENGINE.
Kto przegląda forum
Użytkownicy przeglądający ten dział: Brak zidentyfikowanych użytkowników i 1 gość
Moderator
Moderatorzy 6 / 626 / MX-6 / Xedos 6