Witam serdecznie
Mam problem dotyczących świateł mijania a ścisłej ich brak .Wiem ze sa święta ale muszę jutro wyjechać w góry tym autem i mam gigantyczny problem bo bez świateł to średnio to wyglada.Sprawdzilem żarówki sprawdziłem bezpieczniki i chyba jest ok, może ktoś sie orientuje czy to kwestia przekaźnika i Ew gdzie on sie znajduje i czy można go z jakimś innym podmienić by sprawdzić czy to ten problem.
Please pomocy!!!!
Pzdr Wesołych Swiat
Brak świateł mijania !!!!!!!
Strona 1 z 1
Może wina leży w manetce
viewtopic.php?t=87905
Dopisano 25 gru 2016, 13:31:
A i jeszcze kwestia masy a właściwie jej brak
viewtopic.php?t=87905
Dopisano 25 gru 2016, 13:31:
A i jeszcze kwestia masy a właściwie jej brak
MAZDA SIĘ NIE PSUJE TO LUDZIE PSUJĄ MAZDY

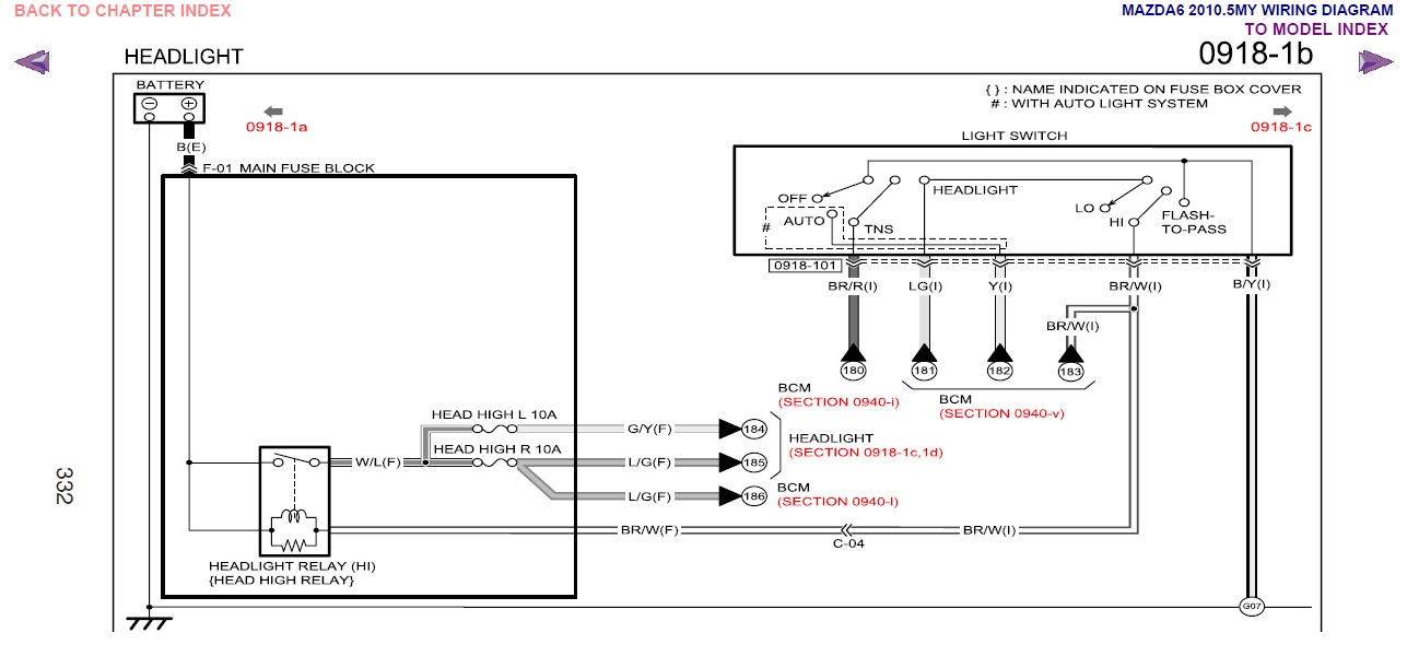
Bezpieczniki tak samo jak przekaźniki znajdują się w głównej skrzynce bezpiecznikowej w komorze silnika. Są dwa przekaźniki: jeden do krótkich, drugi do długich. Bezpieczniki są 4. Dwa na lewą lampę – krótkie, długie i tak samo na prawą. Jeżeli nie masz żadnych świateł to prawdopodobnie problem nie tkwi w bezpiecznikach i przekaźnikach, ale dobrze byłoby sprawdzić.
U mnie przy ksenonach 14 i 15 przekaźniki, bezpieczniki od góry 40, 41 – krótkie, 42, 43 długie
U mnie przy ksenonach 14 i 15 przekaźniki, bezpieczniki od góry 40, 41 – krótkie, 42, 43 długie
Strona 1 z 1
Kto przegląda forum
Użytkownicy przeglądający ten dział: Brak zidentyfikowanych użytkowników i 6 gości

